電接點雙金屬溫度計草圖
電接點雙金屬溫度計是基于繞制成環性彎曲狀的雙金屬片組成。一端受熱膨脹時,帶動指針旋轉,工作儀表便顯示出所應的溫度值,并且防止環境振動在雙金屬內部充裝或者將雙金屬顯示部分與測量部分分離以達到耐震的效果。電接點雙金屬溫度計是利用溫度變化時帶動觸點變化,當其與上下限觸點或斷開的同時,使電路中的繼電器動作,從而報警。
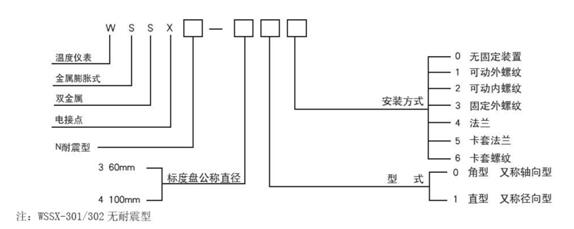
電接點雙金屬溫度計型號命名:

1)電接點型式:上下限接點、單上限接點、雙上限接點;
2)準確度等級:
上下限電接點、單上限電接點:1.5級,其基本誤差為量程的±1.5%;
雙上限電接點:第一上限為1.5級,第二上限為4級;
接點的設定誤差為示值基本誤差的1.5倍。
3)電氣參數:接點額定功率10VA;
接點最高工作電壓220V AC
接點最大工作電流1A(無感負載)
4)表牌的公稱直徑:100MM、60MM
5)時間常數:護套管直徑d=6MM,<30S
護套管直徑d=8/10/12MM,<40S
6)護套管材質:1Cr18Ni9Ti
7)護套管公稱壓力:6.3Mpa
此文關鍵字:電接點雙金屬溫度計
森垚儀表最新產品
森垚儀表同類文章排行
- 壓力表是如何測量的?
- 食品溫度計介紹
- 實用雙金屬溫度計推薦
- 雙金屬溫度計在安裝時需要注意哪些地方?
- 充油壓力表內部的油發白是怎么回事?
- 溫濕度計的使用注意事項
- 關于食品溫度計的知識
- ET400-2壓力式溫度計介紹
- 雙金屬溫度計能不能微調?
- 充油表漏油的原因是什么?
森垚儀表最新資訊文章
您的瀏覽歷史







